
- 地址:南京市江寧區開發區勝利路12號
- 電話:+025 52395620
- 傳真:+025-52124028
- 郵箱:sales@www.ww123btbt.com
- 網址:www.www.ww123btbt.com
礦渣微粉
- 產品介紹
- 工作原理
- 特點
- 技術指標
礦渣微粉原料倉
產品概述
粒化高爐礦渣經過水的急冷而得到的一種具有很潛在活性1-3mm的玻璃體結構材料。我各類高爐?;V渣的化學成分大致相同,主要成分為:SIO2、CAO、AI2O3、MGO及少數FE2O3等,但活性相差甚遠。水淬礦渣的潛在活性可以通過機械激活即磨細來產生。粒度越細活性越大。當礦渣粉研至比表面積為420?/Kg以上,水淬礦渣潛在的水硬性就能充分發揮出來??捎米鞲邚?、超硬水泥和混凝土中的參合料,最大參合率可達70%。另研究顯示,礦渣微粉的作用十分廣泛,它不僅用于水泥、混凝土范疇,其它工業領域如瀝青膠凝材料、工業填料、涂料、肥料等也能應用。
礦渣微粉成品倉
礦渣微粉生產線一角
社會效益
該工程可以產生如下效益:
減少大氣污染:渣微粉可等量代替混凝土中的水泥用量,而水泥在生產過程中要向空氣中排放大量CO2,據統計,每生產1噸水泥熟料要向大氣排放1噸CO2,若按年產30萬噸CO2排放量,大大減輕了大氣層中CO2積累量,對減輕地球溫室效應起了一定的作用。
節約能源:生產1Kg水泥熟料消耗418KJ的熱量和約0.065KWH的電力,按年產30萬噸礦渣微粉替代水泥計算,年可節約5萬噸標煤。由此可見,礦渣微粉的開發可節省大量能源。
經濟效益:?;郀t礦渣微粉的開發,提高了廢渣自身的經濟價值,按現行每噸礦渣微粉價為425#普通水泥價的65%計算,約為182元/噸,年產30萬噸全年營業收入5460萬元,比純高爐水渣的營業收入增加3倍,估計噸粉增加效益約40-60元/噸(加工成本80-100元、噸粉)
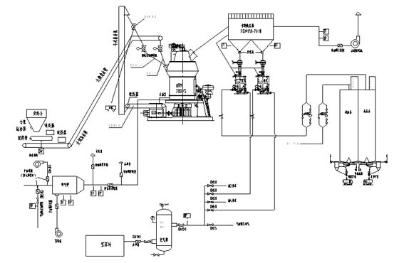
礦渣微粉生產工藝流程圖
?;郀t礦渣微粉特性
?;V渣粉作為高性能混凝土的新型摻和料,具有該善混凝土各種性能的優點。具體表現為:
新拌料粒化高爐礦渣微粉混凝土保水性、可解性好、泌水少。具有良好的工作性。
水化析熱速度慢,有利于改良大體積混凝土內部溫升引起的裂縫。
產生較多的鈣礬石微晶,補償因混凝土中細粉過多引起的收縮。
硬化混凝土具有良好的抗硫酸侵蝕性、搞氯鹽滲析、抗海水侵蝕性、抗碳化、抗堿——集料反應的性能。
提高混凝土的長期強度,具有良好的耐久性和耐磨性。
國家對于用水泥和混凝土中的?;郀t渣粉的生產、檢驗已有國家標準GB/T10846-2000,?;郀t礦渣微粉是對煉鐵廢渣的二次開發,是一項利廢工程,每年可節約大量廢渣堆積土地并減少廢渣對土地的改性污染。